
在過去的近二十年里,環保行業經歷了飛速的發展。然而,隨著時間的推移,一系列問題顯露無遺,其中許多深層次的污染排放問題,成為行業發展過程中不可避免的挑戰。對于環保治理企業來說,依賴業績和積累行業經驗已經難以達到應有的治理效果,技術升級的緊迫性尤為重要,這種趨勢不僅反映在業務規模上的逐漸萎縮,更在于企業的漸失競爭力。
隨著材料基因工程、數據挖掘及分析、機器學習及人工智能、高通量材料試驗等前沿性技術的興起,給環保行業帶來新的技術變革機遇。目前環保企業通過資本整合以提升規模效應、管理升級以增強組織效率、技術創新以深化市場優勢等多方面的努力正在進行中,但是,在這眾多方式中,唯一能夠帶來顛覆性變革的是以人工智能(AI)為核心的智慧化升級,在節能降耗、提升效率、減污降碳、智慧運維服務等方面作用巨大。

圖1 冶鐵行業現場作業現狀
作為環保行業的領軍企業,元琛科技自2020年起與高校、科研機構展開合作,共同研發算法模型和AI能碳智慧管理平臺。采用“平臺 + 工具 + 業務應用”的建設模式,以“監控—分析—控制改進—評價--應用”為主線,通過高效節能產品、先進技術、實踐案例以及算法模擬分析,建立能碳管理數據大模型,為整個行業帶來了創新的實際應用。截至目前,元琛科技的AI能碳智慧管理平臺已在鋼鐵、電力、玻璃等多個行業得到成功示范應用,為客戶實現了10-30%成本節約、降低10%以上碳排放。
傳統模式下,環保島的運營主要仰賴人工操作,一些行業龍頭企業的環保設備仍停留在工業2.0—3.0,初步實現信息化和自動化,這種運行方式在當前效率至上的時代迎來了明顯的增效瓶頸:
1、依賴經驗式運維:傳統的煙氣治理通常依賴操作員的經驗和技能,使得治理過程容易受到人為因素的干擾。實際工業煙氣系統往往異常復雜,調整和監測工藝參數需要高度專業的知識和經驗。這種依賴經驗的運維模式在應對工藝系統的復雜性和不斷變化的環境時面臨顯著挑戰。
2、保守運行策略:為確保達到排放標準,很多傳統工業煙氣治理系統采取了保守的運行策略,這往往導致過度消耗能源和藥劑,同時過于依賴“老師傅”的經驗,可能帶來資源的不必要浪費。
3、數據管理和知識傳承問題:傳統工業煙氣治理中的歷史數據和運營經驗通常分散在不同的人員和系統之間,使得經驗的傳承和復制變得困難,尤其是當人員變動頻繁時,可能對煙氣治理系統的穩定性構成風險。此外,數據孤島問題也顯著存在,因為數據通常分散存儲在各個設備和系統中,難以實現數據的集成和共享,從而降低了智慧化水平。
4、有限的數據價值發揮:在傳統模式下,操作員的人工算力有限,這導致煙氣治理系統中大量數據的價值得不到充分發揮,包括排放數據、溫度、濕度、流量等,如果不能用于實時監測、分析和決策,那么系統的性能優化和故障檢測將受到限制,環保設施也難以實現精細化運營管理。
為解決這些痛點,智慧化解決方案成為對癥良方,是實現工業4.0的核心方案,同時高度契合國家數字化基礎建設和“雙碳”發展趨勢。

圖2 智慧化運維解決方案總體功能

圖3 元琛AI能碳管理平臺智能噴氨截圖
1、安全運營:確保工藝的穩定性與設備的可信賴性
通過建立先進的“雙碳大模型”,對煙氣脫硝、脫硫、除塵、廢氣治理等環保工藝進行精密管理。這些模型以歷史數據和實時數據為基礎,能夠準確預測工藝中的優化目標,例如降低燒結機氮氧化物的排放。預測模型具備自主學習和自動反控的能力,以適應不斷變化的生產環境,更有效地滿足環保要求。此外,還有助于減少生產過程中煤氣和脫硝劑的消耗,實現省人工、省物料、省電耗的目標。
同時,設備智能監測在實現智慧工藝控制中扮演著至關重要的角色。通過定制應用傳感器,有針對性地收集關鍵數據,實現遠程智能監測。這些傳感器的靈活布置構建了物聯網,使得數據獲取更加高效和全面。大量智能算法對這些數據進行深度分析和共享,實現提前監測和全方位看護。
基于大數據、機器學習、多目標優化等技術,以運行知識庫、故障規則庫為基礎,具有智慧監盤、風險預警、特性分析、狀態評估、 操作指導等功能的一體化方案,實現設備安全、經濟、智能運行。
2、運營成本降低:運維成本節約10-30%
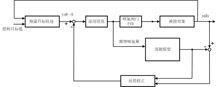
采用“前饋 + 模型 + 反饋”的多參數控制模式,通過對脫硝處理系統運行規律的科學預測,以確保廢氣脫硝符合標準的前提下,降低人工操作的強度,提高噴氨的科學性,分析潛在規律,避免噴氨過量,實現物料成本的節省。

圖4 智能噴氨模型產品流程
(1)在催化劑活性滿足要求的前提下,有效降低脫硝出口NOx波動范圍;
(2)在優化后的自動控制系統投運后,實現有效噴氨量的節約(5%-10%)及減低脫硝出口氨逃逸濃度(20%-25%);
(3)在催化劑滿足運行要求的前提下,經過改造后,出口NOx濃度分布長期保持不高于20%(ERSD*算法);
(4)規避下游設備堵塞、腐蝕可能帶來的風機電耗增大、設備維保費用增加等運行問題。
3、降低碳排放及碳稅成本:單項目年降碳可超萬噸
AI能碳系統可通過精確計量和智慧化控制優化每個工藝環節的運行,如智能噴氨、水平衡分析、漿液循環泵組合優化、布袋智能檢漏、深度處理、指標尋優、等工藝環節的運行時間和運行方式,最大程度地減少能源和物料的消耗,從而降低工業廢氣處理過程中的碳排放。
在碳排放監測和管理方面,AI 系統能夠對廠區進行實時監測并分析廢氣處理過程中的物耗、能耗、碳排放量,幫助運維企業了解并控制自身的成本、碳足跡,制定更有效的節能、減耗、降碳策略。
因此,在比拼效率的存量時代,AI 在避險、降本、減碳等方面帶來的多維升級,無論是對于運營幾個項目的小型公司,還是運營幾十個項目的中大型集團,都是實現提質增效和減污降碳的“神助攻”。
在環保產業面臨轉折性變革的時刻,機遇與挑戰同在。智慧化被認為是環保產業實現減碳和增效的機遇,在這關鍵的轉型時刻,元琛科技將目光投向更廣泛的工業智慧化場景,采用技術與行業深度融合、與未來密切對話的模式,堅定地走在智慧化變革的前沿。